在前面的文章内容中大家简易叙述了PWM的原理并浅尝辄止地讲了其在DAC、LED变光、推动电机层面的运用,最终大家再一起来看看其在开关电源电路层面的运用。
我们知道电源开关开关电源在目前的电子器件商品中盛行,关键的因素是其适用的键入工作电压采样率宽、在很宽的键入电流电压范畴内可以保证较高的变换高效率,换句话说动能消耗相对性较少,进而也预防了线路板的太热和元器件/焊层等的快速衰老造成使用寿命大幅度减少。同线形稳压电源三极管工作中在非线性情况与众不同的是,电源开关稳压电源中的三极管(在这儿大家包含MOS管)工作中在按钮情况,这也是“电源开关稳压管”名字的由来。如下图所示:
	
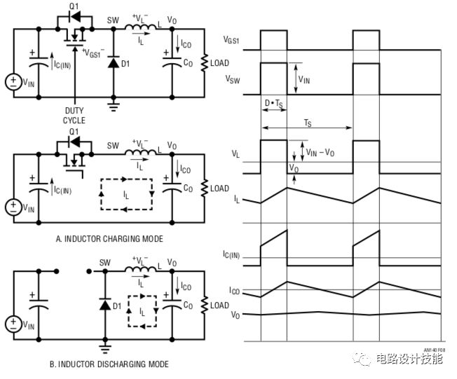
电源开关稳压电源的原理平面图
电源开关稳压电源关键由工作中于按钮情况的三极管 储能技术的电感器 电容器组成:
工作中于电源开关方式的三极管:On的情况下对电感器电池充电,电池充电充足的情况下电源开关关掉,电源变压器将动能以电流量的方法往负荷配电,导出电容器同电感器一起确保工作电压的平稳。基础理论上当受骗三极管处在On的过程中其沒有损耗,处在Off的过程中沒有电流量根据,因此可以做到较为高的变换高效率。但事实上其依然有损耗和电流量根据的,而且也有其他元器件上的耗损;
电感器:电流量注入的情况下根据电磁场储存动能,它不太喜欢电流量的转变,会努力维持电流量为参量而做到光滑电流量的功效;
电容器:能看做为工作电压过滤器,它不太喜欢工作电压的转变,用其储存的动能来维持工作电压为参量。
用以操纵三极管开、关进而调节输出电压的数据信号关键选用的便是PWM信号,有的元器件则依据负荷的状况灵便应用PWM和PFM(单脉冲工作频率调配 – 固定不动pwm占空比,更改单脉冲的反复工作频率)。操纵三极管开、关的PWM信号哪儿来的呢?看下面的图 – 导出端(提供负荷)的直流电压开展分压之后与元器件内嵌的参照工作电压(一般称之为Bandgap Reference)相较为,假如输出电压分压后的工作电压与参照工作电压有偏差,则较为电源电路导出相对应的偏差数据信号操纵PWM造成电源电路造成用以操纵三极管开、关的操纵数据信号,PWM的pwm占空比与偏差工作电压的多少成一定的占比,那样就造成了一个平稳收敛性的意见反馈环城路,最终做到输出电压的分压与参照工作电压相同,进而偏差最少。
	
PWM信号的造成体制
因为上班在开关方式,储能技术的电感器和光滑电容器的反映都要時间,因而输出电压上一定会存有着起伏,也就是偏差工作电压也会在不大范畴内起伏,PWM的pwm占空比也在颤动,但在一定的范畴内,这种起伏都不可能直接影响到环城路的稳定工作。
输出电压上的起伏 – 也就是高频开关噪音,与PWM的电源开关全过程有关,不一样的电源开关稳压电源件其PWM的电源开关工作频率也会不一样,从而也会直接影响到储能技术电容和光滑电容器的挑选,实际的挑选标准大家会在电路中开展解读。
电源开关稳压电源的优势:
高效率较为高,相对性比基本的线形稳压电源,一般来讲其高效率是相对比较高的,但也有一些因为元器件的非理想产生一些耗损,在一个具体的体系中电源开关稳压电源高效率是不是一定高过LDO(I/O压力差较低的一种线形稳压电源),必须按照具体的工作电压、电流量状况来剖析、采用;
键入电流电压范畴较宽 – 全世界跑到任何地方都可用的笔记本电源电源适配器、剃须刀、手机充电头这些都用电源开关稳压管的方法完成的,线形稳压电源在这类要求下束手无策的;
同样输出功率下,尤其是功率大的,电源开关稳压电源的容积可以做的较小,这归功于电源开关输出功率的提升,有的达到几MHz,元器件容积可以越来越不大。
电源开关稳压电源的缺陷:
相对性于三件套的线形稳压电源,电源开关稳压电源必须的电子器件比较多,有的元器件相对性还非常大,例如电磁线圈、电容器;
高频率的开关噪音较为大,电子器件的合理布局较为重要,完成系统软件必须的低噪音是十分具备考验的;
电子器件的采用也十分重要,例如MOS管、储能技术电感器、光滑电容器等
电源开关稳压电源也是有不一样的种类,依据键入电流和输出电压的感情分:
Buck型 – 降血压
Boost型 – 变压
Buck Boost – 既可以变压还可以降血压
该文章内容提高散播新技术应用新闻资讯,很有可能有转截/引入之状况,若有侵权行为请联络删掉。
上一篇: PCB产业升级 最大挑战是设备联网化
下一篇: 探析印制电路板设计的可靠性原则
 派旗纳米·官方网站
派旗纳米·官方网站
